产品介绍
产品说明
Z43F、KZ43F 型PN10~PN160 法兰连接单闸板平板闸阀:手动、法兰连接、明杆平行式刚性单闸板,阀座密封面材料为铬不锈钢+聚四氟乙烯,公称压力PN16~PN160,阀体材料为碳素钢(Z43F-10C~160)、抗硫化处理碳素钢(KZ43F-10C~160)的带导流孔的平板闸阀。
产品性能参数
|
Z43F、KZ43F 型PN10~PN160 法兰连接单闸板平板闸阀主要性能参数 |
||||
|
型号 |
PN |
工作压力/MPa |
适用温度/℃ |
适用介质 |
|
Z43F-10C~160 |
10~160 |
1.0~16.0 |
≤121 |
水、油品、蒸汽 |
|
KZ43F-10C~160 |
含硫天然气 |
|||
产品零部件材料
|
Z43F、KZ43F 型PN10~PN160 法兰连接单闸板平板闸阀零部件材料 |
|||||
|
型号 |
材料 |
|
|||
|
阀体 |
阀杆 |
密封面 |
填料 |
|
|
|
Z43F-10C~160 |
碳素钢 |
铬不锈钢 |
铬不锈钢+聚四氟乙烯 |
柔性石墨、聚四氟乙烯、聚四氟乙烯+O形橡胶圈 |
|
|
KZ43F-10C~160 |
碳素钢(抗硫化处理) |
抗硫化不锈钢 |
铬不锈钢+聚四氟乙烯 |
柔性石墨、聚四氟乙烯、聚四氟乙烯+O形橡胶圈 |
|
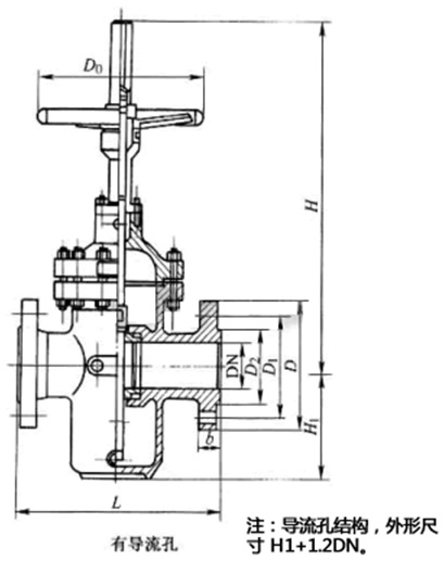
产品外形及结构尺寸
|
Z43F-10C、KZ43F-10C 型法兰连接单闸板平板闸阀主要外形及结构尺寸(mm) |
||||||||||
|
DN |
L |
D |
D1 |
D2 |
b |
z×Φd |
H |
H1 |
D0 |
重量/kg |
|
50 |
178 |
160 |
125 |
100 |
20 |
4×Φ18 |
450 |
130 |
250 |
25 |
|
65 |
190 |
180 |
145 |
120 |
20 |
4×Φ18 |
550 |
160 |
300 |
44 |
|
80 |
203 |
195 |
160 |
135 |
22 |
4×Φ18 |
610 |
180 |
300 |
49 |
|
100 |
229 |
215 |
180 |
155 |
22 |
8×Φ18 |
700 |
214 |
300 |
57 |
|
125 |
254 |
245 |
210 |
185 |
24 |
8×Φ18 |
798 |
257 |
350 |
104 |
|
150 |
267 |
280 |
240 |
210 |
24 |
8×Φ23 |
895 |
300 |
350 |
115 |
|
200 |
292 |
335 |
295 |
265 |
26 |
8×Φ23 |
1130 |
388 |
350 |
154 |
|
250 |
330 |
390 |
350 |
320 |
28 |
12×Φ23 |
1290 |
475 |
400 |
264 |
|
300 |
356 |
440 |
400 |
368 |
28 |
12×Φ23 |
1480 |
547 |
450 |
330 |
|
350 |
381 |
500 |
460 |
428 |
30 |
16×Φ23 |
1600 |
625 |
450 |
506 |
|
400 |
406 |
565 |
515 |
482 |
32 |
16×Φ25 |
1850 |
712 |
500 |
616 |
|
450 |
432 |
615 |
565 |
532 |
32 |
20×Φ25 |
2080 |
785 |
500 |
858 |
|
500 |
457 |
670 |
620 |
585 |
34 |
20×Φ25 |
2300 |
880 |
600 |
1155 |
|
600 |
508 |
780 |
725 |
685 |
36 |
20×Φ30 |
2680 |
1045 |
800 |
1848 |
|
700 |
610 |
895 |
840 |
800 |
40 |
24×Φ30 |
3080 |
1190 |
800 |
2475 |
|
800 |
660 |
1010 |
950 |
905 |
44 |
24×Φ34 |
3491 |
1360 |
1000 |
3498 |
|
900 |
711 |
1110 |
1050 |
1005 |
46 |
28×Φ34 |
3897 |
1510 |
1000 |
4686 |
|
1000 |
811 |
1220 |
1180 |
1115 |
50 |
28×Φ34 |
4317 |
1715 |
1200 |
6094 |
|
Z43F-16、KZ43F-16 型法兰连接单闸板平板闸阀主要外形及结构尺寸(mm) |
||||||||||
|
DN |
L |
D |
D1 |
D2 |
b |
z×Φd |
H |
H1 |
D0 |
重量/kg |
|
50 |
178 |
160 |
125 |
100 |
16 |
4×Φ18 |
450 |
130 |
250 |
27 |
|
65 |
190 |
180 |
145 |
120 |
18 |
4×Φ18 |
550 |
160 |
300 |
46 |
|
80 |
203 |
195 |
160 |
135 |
20 |
8×Φ18 |
610 |
180 |
300 |
52 |
|
100 |
229 |
215 |
180 |
155 |
20 |
8×Φ18 |
700 |
214 |
300 |
60 |
|
125 |
254 |
245 |
210 |
185 |
22 |
8×Φ18 |
798 |
257 |
350 |
110 |
|
150 |
267 |
280 |
240 |
210 |
24 |
8×Φ23 |
895 |
300 |
350 |
126 |
|
200 |
292 |
335 |
295 |
265 |
26 |
12×Φ23 |
1130 |
388 |
350 |
165 |
|
250 |
330 |
405 |
355 |
320 |
30 |
12×Φ25 |
1480 |
547 |
450 |
385 |
|
300 |
356 |
460 |
410 |
375 |
30 |
12×Φ25 |
1480 |
547 |
450 |
385 |
|
350 |
381 |
520 |
470 |
435 |
34 |
16×Φ25 |
1660 |
625 |
450 |
550 |
|
400 |
406 |
580 |
525 |
485 |
36 |
16×Φ25 |
1850 |
712 |
500 |
671 |
|
450 |
432 |
640 |
585 |
545 |
40 |
20×Φ30 |
2080 |
785 |
500 |
1069 |
|
500 |
457 |
705 |
650 |
608 |
44 |
20×Φ34 |
2300 |
880 |
600 |
1320 |
|
600 |
508 |
840 |
770 |
718 |
48 |
20×Φ41 |
2680 |
1045 |
800 |
2035 |
|
700 |
610 |
910 |
840 |
788 |
50 |
24×Φ41 |
3080 |
1190 |
800 |
3201 |
|
800 |
660 |
1020 |
950 |
898 |
52 |
24×Φ41 |
3491 |
1360 |
1000 |
3960 |
|
900 |
11 |
1120 |
1050 |
998 |
54 |
28×Φ41 |
3897 |
1510 |
1000 |
5445 |
|
1000 |
811 |
1255 |
1170 |
1110 |
56 |
28×Φ48 |
4317 |
1715 |
1200 |
6776 |
产品外形及结构尺寸示意图

关键词:
阀门